This site is not affiliated with AGCO Inc., Duluth GA., Allis-Chalmers Co., Milwaukee, WI., or any surviving or related corporate entity. All trademarks remain the property of their respective owners. All information presented herein should be considered the result of an un-moderated public forum with no responsibility for its accuracy or usability assumed by the users and sponsors of this site or any corporate entity.
The Forum Parts and Services Unofficial Allis Store Tractor Shows Serial Numbers History
Forum Home Forum Home > Allis Chalmers > Farm Equipment
  New Posts New Posts
  FAQ FAQ  Forum Search   Events   Register Register  Login Login


Off color MM UB diesel electrical?

 Post Reply Post Reply
Author
Message
grinder220 View Drop Down
Orange Level
Orange Level


Joined: 11 Jan 2012
Location: Clinton Iowa
Points: 2381
Post Options Post Options   Thanks (0) Thanks(0)   Quote grinder220 Quote  Post ReplyReply Direct Link To This Post Topic: Off color MM UB diesel electrical?
    Posted: 13 hours 25 minutes ago at 8:50am
I need some help figuring out the correct way to wire the light switch up. When I bought the tractor the original switch was missing one wire,seized up and broken at one terminal. Its a 3 position push/pull switch with built in resistor very similar to what a WD-WD45 uses to control the charging system. Actually the aftermarket POS Chinese switch is the same between the 2. Anyways the wire frome the resistor was missing on the original switch, one terminal went to the fuse/lights the other to the voltage regulator. Should the wire from the resistor go to the load side of the amp gauge? There is no wiring diagram in the operators, parts or repair manual for this tractor and I can't find anything online. There's online diagrams for the gas tractors but they use a completely different style of switch as that switch also controls the ignition system.
Back to Top
Sponsored Links


Back to Top
steve(ill) View Drop Down
Orange Level Access
Orange Level Access
Avatar

Joined: 11 Sep 2009
Location: illinois
Points: 90994
Post Options Post Options   Thanks (0) Thanks(0)   Quote steve(ill) Quote  Post ReplyReply Direct Link To This Post Posted: 12 hours 36 minutes ago at 9:39am
first of all i know NOTHING about your MM.... second, the RESISTOR on the light switch was VERY COMMON 70 years ago on 6 volt systems WITHOUT a voltage regulator... LIght ON - max charge.. Lights OFF - minimal charge... Very simple..

Years later they changed to voltage regulators on 12 volt systems... and many 6 volt systems were upgraded with a regulator and ELIMINATE the resistor...

----------
if you are 12v.... or 6v with a voltage regulator.. you dont need the resistor... just a simple ON- OFF switch for the headlights.


Edited by steve(ill) - 12 hours 34 minutes ago at 9:41am
Like them all, but love the "B"s.
Back to Top
steve(ill) View Drop Down
Orange Level Access
Orange Level Access
Avatar

Joined: 11 Sep 2009
Location: illinois
Points: 90994
Post Options Post Options   Thanks (0) Thanks(0)   Quote steve(ill) Quote  Post ReplyReply Direct Link To This Post Posted: 12 hours 32 minutes ago at 9:43am
the resistor was feed by the "F" wire from the 6V generator and the other side of the resistor was grounded thru the switch for LO CHARGE.... to get HI CHARGE, the switch bypassed the resistor and Grounded the "F" wire..
Like them all, but love the "B"s.
Back to Top
Les Kerf View Drop Down
Orange Level
Orange Level


Joined: 08 May 2020
Location: Idaho
Points: 1658
Post Options Post Options   Thanks (0) Thanks(0)   Quote Les Kerf Quote  Post ReplyReply Direct Link To This Post Posted: 12 hours 28 minutes ago at 9:47am
Originally posted by grinder220 grinder220 wrote:

... Its a 3 position push/pull switch with built in resistor very similar to what a WD-WD45 uses to control the charging system...
I have never so much as touched any M-M.
The Allis system uses the resistor to apply either a Full-ground to the generator field (High  Charge), or a Partial-ground through the resistor (Low Charge). The resistor is not connected to the ammeter or any other power source.

Back to Top
Les Kerf View Drop Down
Orange Level
Orange Level


Joined: 08 May 2020
Location: Idaho
Points: 1658
Post Options Post Options   Thanks (0) Thanks(0)   Quote Les Kerf Quote  Post ReplyReply Direct Link To This Post Posted: 12 hours 21 minutes ago at 9:54am
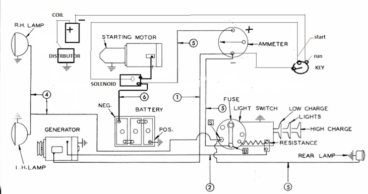
Wiring diagram for a typical AC Model CA


Back to Top
TedN View Drop Down
Bronze Level
Bronze Level


Joined: 30 Apr 2025
Location: Central WA
Points: 180
Post Options Post Options   Thanks (0) Thanks(0)   Quote TedN Quote  Post ReplyReply Direct Link To This Post Posted: 12 hours 9 minutes ago at 10:06am
We have a mostly original ZB in my mom's shop. It is similar vintage so the wiring should be the same, I will try to remember to look at it today.
Edit - I just reread the original post, our ZB is gas. I will look anyway.

Ted

Edited by TedN - 12 hours 6 minutes ago at 10:09am
190XTD seriesIII, 190XTD seriesI, maroon belly 7000, 7045, 190XTD series??? project(or maybe parts)
Back to Top
grinder220 View Drop Down
Orange Level
Orange Level


Joined: 11 Jan 2012
Location: Clinton Iowa
Points: 2381
Post Options Post Options   Thanks (0) Thanks(0)   Quote grinder220 Quote  Post ReplyReply Direct Link To This Post Posted: 11 hours 11 minutes ago at 11:04am
It is a factory 12v system. Here is a picture of the new switch and the original for comparison. The charging system was not functioning when i bought it. The regulator was shot,not sure on generator condition yet. So the lights should be connected to the resistor terminal then? What wire goes to the fuse on the switch then? Original has a fuse on the dash like a hundred series allis uses. Does the regulator break connection on its own then the generator stops spinning?
Back to Top
Les Kerf View Drop Down
Orange Level
Orange Level


Joined: 08 May 2020
Location: Idaho
Points: 1658
Post Options Post Options   Thanks (0) Thanks(0)   Quote Les Kerf Quote  Post ReplyReply Direct Link To This Post Posted: 9 hours 14 minutes ago at 1:01pm
Originally posted by grinder220 grinder220 wrote:

It is a factory 12v system... The regulator was shot,not sure on generator condition yet...
Ok, I don't believe that anything Steve and I stated above is applicable to your system. We were both referring to the 6 Volt Allis system that uses a simple cutout relay and has no discrete Voltage Regulator as such.
Originally posted by grinder220 grinder220 wrote:

So the lights should be connected to the resistor terminal then?
I truly don't know for certain but I doubt it. If I had it in my hand I would use an ohmmeter to try to determine how the resistor is connected in the switch.
Originally posted by grinder220 grinder220 wrote:

What wire goes to the fuse on the switch then? Original has a fuse on the dash like a hundred series allis uses.
I would expect one end of the fuse to connect to the ammeter and the other end serve the lights
Originally posted by grinder220 grinder220 wrote:

Does the regulator break connection on its own then the generator stops spinning?
 
Most "A" circuit regulators apply ground at the regulator, they typically use a built-in resistor and automatically switch back-and-forth between full ground and resistive ground. I have no idea why your system has a separate resistor if it has an actual Voltage regulator
Back to Top
steve(ill) View Drop Down
Orange Level Access
Orange Level Access
Avatar

Joined: 11 Sep 2009
Location: illinois
Points: 90994
Post Options Post Options   Thanks (0) Thanks(0)   Quote steve(ill) Quote  Post ReplyReply Direct Link To This Post Posted: 8 hours 57 minutes ago at 1:18pm
it still makes no sense to have the resistor if you have a Voltage Regulator.... Are you looking at a CUTOUT BOX, or a real REGULATOR ?  How many terminals does it have going to it ?

If the ORIGINAL switch had a resistor... then its possible they did a DELETE and installed a voltage regulator instead... Dont need BOTH..
Like them all, but love the "B"s.
Back to Top
steve(ill) View Drop Down
Orange Level Access
Orange Level Access
Avatar

Joined: 11 Sep 2009
Location: illinois
Points: 90994
Post Options Post Options   Thanks (0) Thanks(0)   Quote steve(ill) Quote  Post ReplyReply Direct Link To This Post Posted: 8 hours 54 minutes ago at 1:21pm
unless the resistor is a head light DIMMER.... but i see no need for that..

GOOGLE-----On older Minneapolis Moline tractors with 3-position (Off-Dim-Bright) light switches, the resistor serves two primary functions depending on the switch position: it either dims the lights (usually in the 'D' position) or acts as a generator field resistor to control charge rates in cut-out relay systems. 

  • Light Dimming: In the DIM position, the current passes through the resistor to reduce voltage, lowering the brightness of the headlights.
  • Generator Charge Control: It assists in regulating the generator field, allowing the system to switch between high and low charging rates based on whether the lights are on.
  • Application: These resistors are generally found on tractors using a cutout relay rather than a modern voltage regulator. 


Edited by steve(ill) - 8 hours 52 minutes ago at 1:23pm
Like them all, but love the "B"s.
Back to Top
grinder220 View Drop Down
Orange Level
Orange Level


Joined: 11 Jan 2012
Location: Clinton Iowa
Points: 2381
Post Options Post Options   Thanks (0) Thanks(0)   Quote grinder220 Quote  Post ReplyReply Direct Link To This Post Posted: 8 hours 39 minutes ago at 1:36pm
It's a regulator not a cut-out,the broken wire shown is for the front right headlight
Back to Top
grinder220 View Drop Down
Orange Level
Orange Level


Joined: 11 Jan 2012
Location: Clinton Iowa
Points: 2381
Post Options Post Options   Thanks (0) Thanks(0)   Quote grinder220 Quote  Post ReplyReply Direct Link To This Post Posted: 8 hours 32 minutes ago at 1:43pm
Here's a picture from the parts book, doesn't state regulator or cutout
Back to Top
Les Kerf View Drop Down
Orange Level
Orange Level


Joined: 08 May 2020
Location: Idaho
Points: 1658
Post Options Post Options   Thanks (0) Thanks(0)   Quote Les Kerf Quote  Post ReplyReply Direct Link To This Post Posted: 6 hours 33 minutes ago at 3:42pm
Originally posted by grinder220 grinder220 wrote:

Here's a picture from the parts book, doesn't state regulator or cutout...

It has multiple wires going to it so it is must be a regulator rather than a cutout.

With an actual regulator you definitely do NOT want that resistor connected to anything involving the charging system.

As far as dimming your lights, I would leave that alone until you can get it charging properly.
Back to Top
steve(ill) View Drop Down
Orange Level Access
Orange Level Access
Avatar

Joined: 11 Sep 2009
Location: illinois
Points: 90994
Post Options Post Options   Thanks (0) Thanks(0)   Quote steve(ill) Quote  Post ReplyReply Direct Link To This Post Posted: 6 hours 10 minutes ago at 4:05pm
Agree... with a voltage regulator, the ONLY THING a resistor on the light switch could be used for would be to Dim the Lights..

if your regulator has 3 terminals ( none on the bottom) then it wires like this.. If the regulator is 20 years old or more, it probably is causing problems with charge..

If you have a 4 terminal regulator ( one on the bottom)... then the "L" terminal on the side can be used to feed the LIGHTS..




Edited by steve(ill) - 6 hours 1 minutes ago at 4:14pm
Like them all, but love the "B"s.
Back to Top
grinder220 View Drop Down
Orange Level
Orange Level


Joined: 11 Jan 2012
Location: Clinton Iowa
Points: 2381
Post Options Post Options   Thanks (0) Thanks(0)   Quote grinder220 Quote  Post ReplyReply Direct Link To This Post Posted: 6 hours 4 minutes ago at 4:11pm
Ok, I want to make sure I hook up the switch correctly. The terminal with the fuse would go to the amp gauge,the resistor to the lights and the other to the regulator then, is that correct?
Back to Top
steve(ill) View Drop Down
Orange Level Access
Orange Level Access
Avatar

Joined: 11 Sep 2009
Location: illinois
Points: 90994
Post Options Post Options   Thanks (0) Thanks(0)   Quote steve(ill) Quote  Post ReplyReply Direct Link To This Post Posted: 5 hours 58 minutes ago at 4:17pm
i would guess that the OUTLET from the amp meter is the HOT feeding the resistor.... and other OUTLET of the resistor goes to the lights... somehow when you pull the switch to BRIGHT, it bypasses the resistor and puts the amp / power straight to the lights.

You want to make sure that the NEW SWITCH does not GROUND the RESISTOR outlet side to the SWITCH CASE.... thats what MOST of them do when used with the 6V generator.


Edited by steve(ill) - 5 hours 57 minutes ago at 4:18pm
Like them all, but love the "B"s.
Back to Top
Les Kerf View Drop Down
Orange Level
Orange Level


Joined: 08 May 2020
Location: Idaho
Points: 1658
Post Options Post Options   Thanks (0) Thanks(0)   Quote Les Kerf Quote  Post ReplyReply Direct Link To This Post Posted: 5 hours 20 minutes ago at 4:55pm
Originally posted by steve(ill) steve(ill) wrote:

You want to make sure that the NEW SWITCH does not GROUND the RESISTOR outlet side to the SWITCH CASE.... thats what MOST of them do when used with the 6V generator.

Yup.
If that new switch is indeed identical to an Allis-Chalmers style light switch then the resistor will apply ground and you will let the smoke out of something that you would rather retain un-smoked.

I would NOT connect that resistor to ANYTHING for now.
Back to Top
steve(ill) View Drop Down
Orange Level Access
Orange Level Access
Avatar

Joined: 11 Sep 2009
Location: illinois
Points: 90994
Post Options Post Options   Thanks (0) Thanks(0)   Quote steve(ill) Quote  Post ReplyReply Direct Link To This Post Posted: 4 hours 11 minutes ago at 6:04pm
Agree... the resistor is Useless.. Forget it... You can use the switch to turn the lights ON and OFF... thats all you need on that end.. For the CHARGE system, follow the drawing above for the regulator / generator..
Like them all, but love the "B"s.
Back to Top
 Post Reply Post Reply
  Share Topic   

Forum Jump Forum Permissions View Drop Down

Forum Software by Web Wiz Forums® version 11.10
Copyright ©2001-2017 Web Wiz Ltd.

This page was generated in 0.109 seconds.


Help Support the
Unofficial Allis Forum